制氧机
工作原理
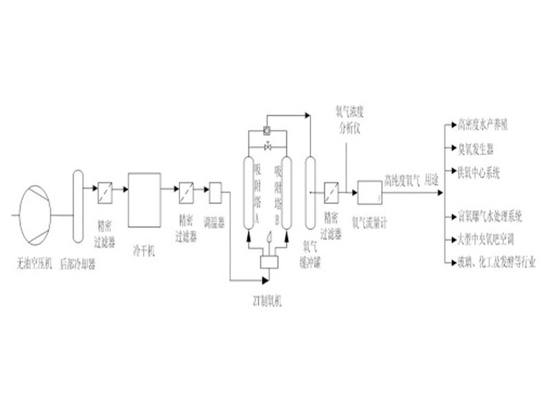
空气主要由氮气(78%)、氧气(21%)和少量其它气体(占1%)组成,本装置旨在利用先进的分子筛物理吸附和解吸技术微电脑数码测控技术相结合,实现制氧机内装填进口分子筛,在加压时可将空气中氮气吸附,剩余的未被吸附的氧气被收集起来,经过净化处理后即成为高纯度的氧气。分子筛在减压时将所吸附的氮气排放回环境空气中,在下一次加压时又可以吸附氮气并制取氧气,整个过程为周期性的动态循环过程,分子筛不消耗。系统原料为环境空气,除空压机和冷干机耗电外,再无其它消耗原料。可降低使用高压氧和氧气瓶的费用和危险,免去更换氧气瓶的复杂过程,及时安全提供纯洁、稳定、可靠、低成本的氧气,是目前较经济的供氧设备。
2、工艺图

3、设备参数
型 号 | 供氧量(m3/h) | 氧气浓度(%) | 氧气压力(Mpa) | 尺 寸 | 重 量(kg) |
ZTO2-0.5 | 0.5 | 80~95 | 0.05可调 | 470×390×650 | 30 |
ZTO2-1 | 1 | 80~95 | 0.05~0.1可调 | 500×500×800 | 80 |
ZTO2-2 | 2 | 80~95 | 0.05~0.1可调 | 600×500×900 | 120 |
ZTO2-3 | 3 | 80~95 | 0.05~0.1可调 | 800×550×1200 | 200 |
ZTO2-5 | 5 | 80~95 | 0.05~0.1可调 | 900×560×1500 | 280 |
ZTO2-6 | 6 | 80~95 | 0.05~0.1可调 | 1300×620×1800 | 380 |
ZTO2-8 | 8 | 80~95 | 0.05~0.1可调 | 1500×700×2000 | 500 |
ZTO2-10 | 10 | 80~95 | 0.05~0.1可调 | 1800×900×2500 | 700 |
ZTO2-15 | 15 | 80~95 | 0.05~0.1可调 | 2700×1200×3500 | 950 |
ZTO2-20 | 20 | 80~95 | 0.05~0.1可调 | 3600×1800×5000 | 1380 |
ZTO2-40 | 40 | 80~95 | 0.05~0.1可调 | 7100×3500×5000 | 2700 |




