1、工作原理 科研发现高浓度臭氧在碱催化因素下,对难生化有机高浓度废水有独特功效。其机理在于高浓度臭氧将产生化学反应能力更强的大量的·OH,它能够把难降解的有机物结构改变为新的物质,并在这些物质上引进一个充氧官能团,便成为生物可降解的物质而赋予新的化学性质,结果可使难生化有机废水脱色、除臭、结合传统的生化技术可将易生物降解污染物进一步除去,大大降低了处理成本,达到国家环保排放标准或使污水回收利用资源化,具有社会和经济双重效益。可广泛用于矿泉水、纯 净水、饮料、酿造用水、自来水、食品加工用水、城市二次供水消毒及多种工业废水、医院污水、工业循环水、游泳池水、水族馆用水、水产养殖水、城市生活污水与中水的净化 与回用。
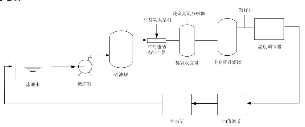
2、工艺图

|