臭氧化法养殖污水处理

2017-12-22 Visits:


 ZT臭氧水处理-污水处理系列



养殖水处理设备


1、工作原理     
      水处理中,臭氧和其在水中分解的中间产物氢氧基(·OH)协同作用,具有 很强的氧化性,可以分解一般氧化剂难以破坏的有机物,而且反应安全、速度快,具有杀菌、消毒、除臭、脱色等功效,且无残留及毒副作用,有益于环保,中通牌臭氧发生器被广泛用作水产养殖、肉食动物养殖等养殖水处理设备,还可广泛用于矿泉水、纯 净水、饮料、酿造用水、自来水、食品加工用水、城市二次供水消毒及多种工业废水、医院污水、工业循环水、游泳池水、水族馆用水、城市生活污水与中水的净化 与回用。

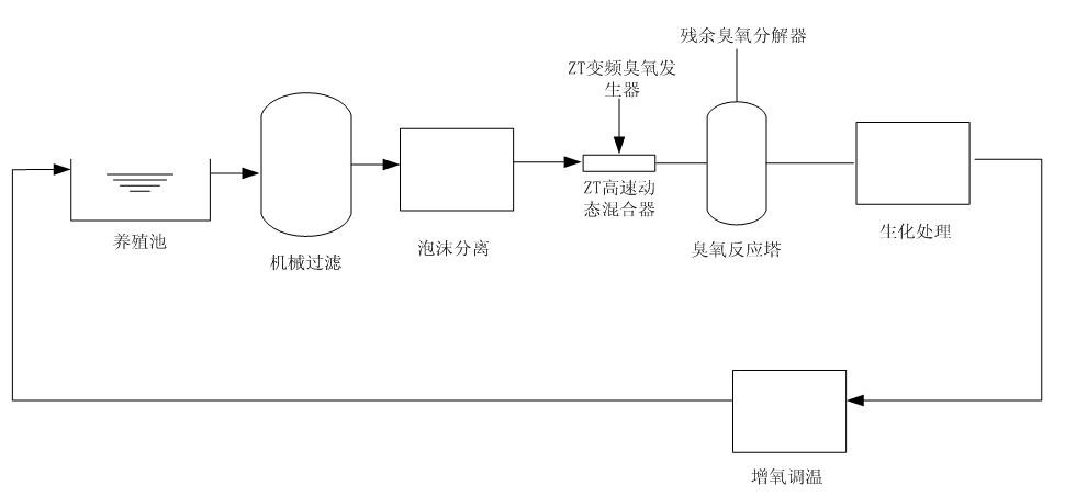
2、工艺图

拉斯维加斯电子娱乐网站

 

Leave Your Message

标签form报错:该表单下没有新增表单字段。